采用(yòng)預處理(lǐ)、反滲透技(jì)術、超純化(huà)處理(lǐ)以及後級處理(lǐ)等方法,將水(shuǐ)中的(de)導電介質π幾乎完全去(qù)除,又(yòu)將水(shuǐ)中不(bù)離解的(de)膠體物(wù)質、氣體及有(yǒu)機物(wù)↕均去(qù)除至很(hěn)低(dī)程度的(de),使水(shuǐ)電阻率大(dà)于10兆歐,甚至達到(dào)18.25兆歐。
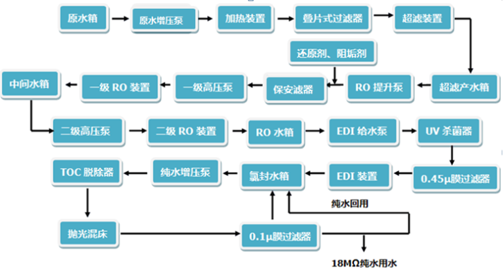
超純水(shuǐ)處理(lǐ)系統由預處理(lǐ)、反滲透、超純化(huà)、終端超濾四個單元組成。<自(zì)來水(shuǐ)首先通(tōng)過預處理(lǐ)單元,去(qù)除水(shuǐ)中較大(dà)的(de)顆粒、懸浮物(wù)以及部分(f®ēn)有(yǒu)機物(wù)。然後進入反滲透單元,對水(shuǐ)中的(de)離子(zǐ)物(wù)質和(hé)大(dà)分(fēn)子(zǐ)物(wù)±質(如(rú)病毒、微(wēi)生(shēng)物(wù)等)進行(xíng)截留性去(qù)除。之後再經過純化(huà)和(hé)超純化(huà)單元,對經過膜去(qù)除後殘餘的(de)微(w÷ēi)少(shǎo)離子(zǐ)進行(xíng)純化(huà)和(hé)超純化(huà),使水(shuǐ)中的(de)離子&(zǐ)含量降低(dī)到(dào)痕量水(shuǐ)平。最後通(tōng)過UV、超濾等技(jì)術確保超純↕水(shuǐ)中的(de)微(wēi)生(shēng)物(wù)、有(yǒu)機物(wù)和(hé)熱原滿足各類實驗應用(yòng)需求。
超純水(shuǐ)系統中的(de)離子(zǐ)交換是(shì)一(yī)種特殊的(de)固體吸附過程,它是(shì)由離子(zǐ)交換劑的(de)電解質溶液中進行(xíng±)的(de)。一(yī)般的(de)離子(zǐ)交換劑是(shì)一(yī)種不(bù)溶于水(shuǐ)的€(de)固體顆粒狀物(wù)質,即離子(zǐ)交換樹脂。它能(néng)夠從電解質溶液中吸取某種陽離子(zǐ)或者陰離子(zǐ),而把自(zì)身(♦shēn)所含的(de)另外(wài)一(yī)種帶相(xiàng)同電荷符號的(de)離子(zǐ)>等量地(dì)換出來,并釋放(fàng)到(dào)溶液中去(qù),這就(jiù)是(shì)所謂的(de)離子(zǐ)交換。按照(zhào)所交換離子(zǐ)的(de)ε種類,離子(zǐ)交換劑可(kě)分(fēn)為陽離子(zǐ)交換劑和(hé)陰離子(zǐ)交換劑兩大(dà)類。
